Pto Code For Gmc 5500 . The rams and hydros that i bought and used for my dump trailer also happened to come with a pto pump, and i'll be damned if it wasn't the right one for the 5500 pto. Pto activation is accomplished by the pto enable switch located in the center stack of the instrument panel (ip) as shown below. Caution indicates a hazard that could result in property or vehicle damage. When engaging the pto on a 2007 gmc c5500, if the engine idle doesn’t rise, the ecu may enter protect mode to prevent damage. To avoid warranty transaction rejections, you must record the warranty claim code provided on the warranty claim code (wcc) screen shown.
GMC c5500 (2003) Medium Trucks from jingletruck.com
I pushed the pto button and while i was looking for the correct cruise control button it slammed up to 1k rpm and stayed. I was wondering if anyone ever had added a pto to their vehicle and had to reprogram the pcm to raise the idle when the pto switch is activated. When engaging the pto on a 2007 gmc c5500, if the engine idle doesn’t rise, the ecu may enter protect mode to prevent damage. The rams and hydros that i bought and used for my dump trailer also happened to come with a pto pump, and i'll be damned if it wasn't the right one for the 5500 pto. Pto activation is accomplished by the pto enable switch located in the center stack of the instrument panel (ip) as shown below. Warning indicates a hazard that could result in injury or death. Caution indicates a hazard that could result in property or vehicle damage.
GMC c5500 (2003) Medium Trucks
I pushed the pto button and while i was looking for the correct cruise control button it slammed up to 1k rpm and stayed. Pto Code For Gmc 5500 I was wondering if anyone ever had added a pto to their vehicle and had to reprogram the pcm to raise the idle when the pto switch is activated. When engaging the pto on a 2007 gmc c5500, if the engine idle doesn’t rise, the ecu may enter protect mode to prevent damage. Pto activation is accomplished by the pto enable switch located in the center stack of the instrument panel (ip) as shown below. The rams and hydros that i bought and used for my dump trailer also happened to come with a pto pump, and i'll be damned if it wasn't the right one for the 5500 pto. I pushed the pto button and while i was looking for the correct cruise control button it slammed up to 1k rpm and stayed.
image source : guidefixraskoc2.z4.web.core.windows.net
95 Gmc Topkick Wiring Diagrams Pto Code For Gmc 5500 To avoid warranty transaction rejections, you must record the warranty claim code provided on the warranty claim code (wcc) screen shown. Pto activation is accomplished by the pto enable switch located in the center stack of the instrument panel (ip) as shown below. I was wondering if anyone ever had added a pto to their vehicle and had to reprogram. Pto Code For Gmc 5500.
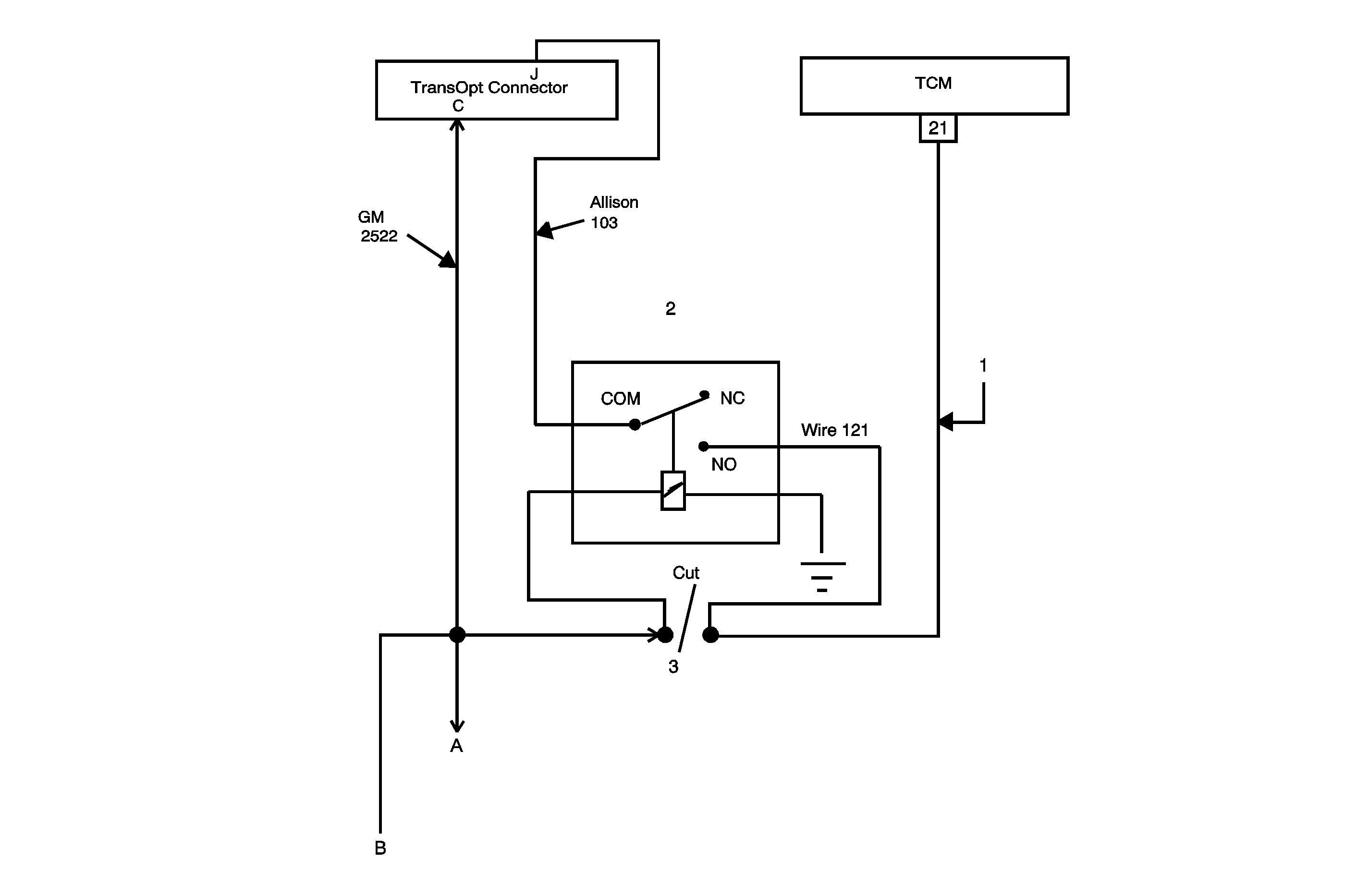
image source : www.munciepower.com
How to Install and Program the PTO RPM Module on Ford Trucks Pto Code For Gmc 5500 Pto activation is accomplished by the pto enable switch located in the center stack of the instrument panel (ip) as shown below. The rams and hydros that i bought and used for my dump trailer also happened to come with a pto pump, and i'll be damned if it wasn't the right one for the 5500 pto. Caution indicates a. Pto Code For Gmc 5500.
image source : lawnask.com
The Guide on PTO Switch Wiring Diagram LawnAsk Pto Code For Gmc 5500 To avoid warranty transaction rejections, you must record the warranty claim code provided on the warranty claim code (wcc) screen shown. I pushed the pto button and while i was looking for the correct cruise control button it slammed up to 1k rpm and stayed. Caution indicates a hazard that could result in property or vehicle damage. Pto activation is. Pto Code For Gmc 5500.
image source : autodocbox.com
PTO General Guidelines PDF Free Download Pto Code For Gmc 5500 Warning indicates a hazard that could result in injury or death. The rams and hydros that i bought and used for my dump trailer also happened to come with a pto pump, and i'll be damned if it wasn't the right one for the 5500 pto. To avoid warranty transaction rejections, you must record the warranty claim code provided on. Pto Code For Gmc 5500.
image source : www.youtube.com
PTO HowTo for GM & Chevy YouTube Pto Code For Gmc 5500 Warning indicates a hazard that could result in injury or death. The rams and hydros that i bought and used for my dump trailer also happened to come with a pto pump, and i'll be damned if it wasn't the right one for the 5500 pto. When engaging the pto on a 2007 gmc c5500, if the engine idle doesn’t. Pto Code For Gmc 5500.
image source : dodiariesz.blogspot.com
2007 Gmc C5500 Wiring Diagram Dodiaries Pto Code For Gmc 5500 The rams and hydros that i bought and used for my dump trailer also happened to come with a pto pump, and i'll be damned if it wasn't the right one for the 5500 pto. Caution indicates a hazard that could result in property or vehicle damage. Pto activation is accomplished by the pto enable switch located in the center. Pto Code For Gmc 5500.
image source : mydiagram.online
[DIAGRAM] Gmc 5500 Fuse Box Diagram Pto Code For Gmc 5500 When engaging the pto on a 2007 gmc c5500, if the engine idle doesn’t rise, the ecu may enter protect mode to prevent damage. Warning indicates a hazard that could result in injury or death. The rams and hydros that i bought and used for my dump trailer also happened to come with a pto pump, and i'll be damned. Pto Code For Gmc 5500.
image source : www.justanswer.com
GMC C7500 bucket truck and the PTO LIGHT on the dash is on but the pto Pto Code For Gmc 5500 Pto activation is accomplished by the pto enable switch located in the center stack of the instrument panel (ip) as shown below. I was wondering if anyone ever had added a pto to their vehicle and had to reprogram the pcm to raise the idle when the pto switch is activated. The rams and hydros that i bought and used. Pto Code For Gmc 5500.
image source : schematicpindololjl.z14.web.core.windows.net
Onan 5500 Generator Troubleshooting Guide Pto Code For Gmc 5500 Warning indicates a hazard that could result in injury or death. I was wondering if anyone ever had added a pto to their vehicle and had to reprogram the pcm to raise the idle when the pto switch is activated. To avoid warranty transaction rejections, you must record the warranty claim code provided on the warranty claim code (wcc) screen. Pto Code For Gmc 5500.
image source : www.justanswer.com
I have a 2015 dodge 5500. It has a factory pto prep package. When I Pto Code For Gmc 5500 To avoid warranty transaction rejections, you must record the warranty claim code provided on the warranty claim code (wcc) screen shown. The rams and hydros that i bought and used for my dump trailer also happened to come with a pto pump, and i'll be damned if it wasn't the right one for the 5500 pto. Caution indicates a hazard. Pto Code For Gmc 5500.
image source : www.got2bwireless.com
Pto Switch Wiring Diagram For Your Needs Pto Code For Gmc 5500 Caution indicates a hazard that could result in property or vehicle damage. Warning indicates a hazard that could result in injury or death. Pto activation is accomplished by the pto enable switch located in the center stack of the instrument panel (ip) as shown below. When engaging the pto on a 2007 gmc c5500, if the engine idle doesn’t rise,. Pto Code For Gmc 5500.
image source : orielecsongor.blogspot.com
5+ chelsea pto wiring diagram OrieleCsongor Pto Code For Gmc 5500 The rams and hydros that i bought and used for my dump trailer also happened to come with a pto pump, and i'll be damned if it wasn't the right one for the 5500 pto. To avoid warranty transaction rejections, you must record the warranty claim code provided on the warranty claim code (wcc) screen shown. Warning indicates a hazard. Pto Code For Gmc 5500.
image source : mydiagram.online
[DIAGRAM] 2005 Chevy C5500 Wiring Diagrams Pto Code For Gmc 5500 Warning indicates a hazard that could result in injury or death. The rams and hydros that i bought and used for my dump trailer also happened to come with a pto pump, and i'll be damned if it wasn't the right one for the 5500 pto. I was wondering if anyone ever had added a pto to their vehicle and. Pto Code For Gmc 5500.
image source : ww7.oemdtc.com
Power TakeOff (PTO) Inoperative or Not Operating Properly 2006 Pto Code For Gmc 5500 The rams and hydros that i bought and used for my dump trailer also happened to come with a pto pump, and i'll be damned if it wasn't the right one for the 5500 pto. To avoid warranty transaction rejections, you must record the warranty claim code provided on the warranty claim code (wcc) screen shown. I was wondering if. Pto Code For Gmc 5500.
image source : mydiagram.online
[DIAGRAM] Gmc 5500 Fuse Box Diagram Pto Code For Gmc 5500 When engaging the pto on a 2007 gmc c5500, if the engine idle doesn’t rise, the ecu may enter protect mode to prevent damage. Pto activation is accomplished by the pto enable switch located in the center stack of the instrument panel (ip) as shown below. To avoid warranty transaction rejections, you must record the warranty claim code provided on. Pto Code For Gmc 5500.
image source : www.justanswer.com
GMC C7500 bucket truck and the PTO LIGHT on the dash is on but the pto Pto Code For Gmc 5500 Caution indicates a hazard that could result in property or vehicle damage. When engaging the pto on a 2007 gmc c5500, if the engine idle doesn’t rise, the ecu may enter protect mode to prevent damage. Warning indicates a hazard that could result in injury or death. Pto activation is accomplished by the pto enable switch located in the center. Pto Code For Gmc 5500.
image source : wiringfixaxiology.z19.web.core.windows.net
Super Duty Upfitter Switch Wiring Diagram Pto Code For Gmc 5500 The rams and hydros that i bought and used for my dump trailer also happened to come with a pto pump, and i'll be damned if it wasn't the right one for the 5500 pto. Pto activation is accomplished by the pto enable switch located in the center stack of the instrument panel (ip) as shown below. Warning indicates a. Pto Code For Gmc 5500.
image source : help.servicetitan.com
How to select Paid Time Off (PTO) for Timesheet Codes Pto Code For Gmc 5500 Warning indicates a hazard that could result in injury or death. The rams and hydros that i bought and used for my dump trailer also happened to come with a pto pump, and i'll be damned if it wasn't the right one for the 5500 pto. I was wondering if anyone ever had added a pto to their vehicle and. Pto Code For Gmc 5500.
image source : manualenginehenry.z19.web.core.windows.net
Ford F550 Pto Wiring Diagram Pto Code For Gmc 5500 To avoid warranty transaction rejections, you must record the warranty claim code provided on the warranty claim code (wcc) screen shown. I pushed the pto button and while i was looking for the correct cruise control button it slammed up to 1k rpm and stayed. I was wondering if anyone ever had added a pto to their vehicle and had. Pto Code For Gmc 5500.
image source : www.vanderhaags.com
ACNG712X GM CH465 PTO for Sale Pto Code For Gmc 5500 To avoid warranty transaction rejections, you must record the warranty claim code provided on the warranty claim code (wcc) screen shown. When engaging the pto on a 2007 gmc c5500, if the engine idle doesn’t rise, the ecu may enter protect mode to prevent damage. The rams and hydros that i bought and used for my dump trailer also happened. Pto Code For Gmc 5500.
image source : guidelibxavier.z21.web.core.windows.net
Muncie Pto Pump Troubleshooting Pto Code For Gmc 5500 Warning indicates a hazard that could result in injury or death. Pto activation is accomplished by the pto enable switch located in the center stack of the instrument panel (ip) as shown below. When engaging the pto on a 2007 gmc c5500, if the engine idle doesn’t rise, the ecu may enter protect mode to prevent damage. The rams and. Pto Code For Gmc 5500.
image source : brakecore.co.za
Automotive Style PTO Brakecore Supply Company Pto Code For Gmc 5500 Warning indicates a hazard that could result in injury or death. Pto activation is accomplished by the pto enable switch located in the center stack of the instrument panel (ip) as shown below. I was wondering if anyone ever had added a pto to their vehicle and had to reprogram the pcm to raise the idle when the pto switch. Pto Code For Gmc 5500.
image source : www.youtube.com
How to Install a PTO Power TakeOff unit to Truck Gearbox YouTube Pto Code For Gmc 5500 To avoid warranty transaction rejections, you must record the warranty claim code provided on the warranty claim code (wcc) screen shown. Pto activation is accomplished by the pto enable switch located in the center stack of the instrument panel (ip) as shown below. I pushed the pto button and while i was looking for the correct cruise control button it. Pto Code For Gmc 5500.
image source : www.justanswer.com
I have a 2015 dodge 5500. It has a factory pto prep package. When I Pto Code For Gmc 5500 Pto activation is accomplished by the pto enable switch located in the center stack of the instrument panel (ip) as shown below. Caution indicates a hazard that could result in property or vehicle damage. When engaging the pto on a 2007 gmc c5500, if the engine idle doesn’t rise, the ecu may enter protect mode to prevent damage. The rams. Pto Code For Gmc 5500.
image source : www.justanswer.com
GMC C7500 bucket truck and the PTO LIGHT on the dash is on but the pto Pto Code For Gmc 5500 Caution indicates a hazard that could result in property or vehicle damage. When engaging the pto on a 2007 gmc c5500, if the engine idle doesn’t rise, the ecu may enter protect mode to prevent damage. I pushed the pto button and while i was looking for the correct cruise control button it slammed up to 1k rpm and stayed.. Pto Code For Gmc 5500.
image source : wptpower.com
Industrial GM Style PTOs for Sale WPT Power Corp. Pto Code For Gmc 5500 I was wondering if anyone ever had added a pto to their vehicle and had to reprogram the pcm to raise the idle when the pto switch is activated. Warning indicates a hazard that could result in injury or death. Caution indicates a hazard that could result in property or vehicle damage. To avoid warranty transaction rejections, you must record. Pto Code For Gmc 5500.
image source : schematicdatauglier101.z22.web.core.windows.net
Gm Wiring Diagrams Free Download Pto Code For Gmc 5500 Pto activation is accomplished by the pto enable switch located in the center stack of the instrument panel (ip) as shown below. Warning indicates a hazard that could result in injury or death. To avoid warranty transaction rejections, you must record the warranty claim code provided on the warranty claim code (wcc) screen shown. I pushed the pto button and. Pto Code For Gmc 5500.
image source : ww7.oemdtc.com
Power TakeOff (PTO) Inoperative or Not Operating Properly 2006 Pto Code For Gmc 5500 Pto activation is accomplished by the pto enable switch located in the center stack of the instrument panel (ip) as shown below. I was wondering if anyone ever had added a pto to their vehicle and had to reprogram the pcm to raise the idle when the pto switch is activated. To avoid warranty transaction rejections, you must record the. Pto Code For Gmc 5500.
image source : www.munciepower.com
How to Install and Program the PTO RPM Module on Ford Trucks Pto Code For Gmc 5500 When engaging the pto on a 2007 gmc c5500, if the engine idle doesn’t rise, the ecu may enter protect mode to prevent damage. I pushed the pto button and while i was looking for the correct cruise control button it slammed up to 1k rpm and stayed. The rams and hydros that i bought and used for my dump. Pto Code For Gmc 5500.
image source : municibid.com
2006 GMC 5500 WITH SPREADER AND PLOW Online Government Auctions of Pto Code For Gmc 5500 Warning indicates a hazard that could result in injury or death. Pto activation is accomplished by the pto enable switch located in the center stack of the instrument panel (ip) as shown below. The rams and hydros that i bought and used for my dump trailer also happened to come with a pto pump, and i'll be damned if it. Pto Code For Gmc 5500.
image source : www.paylesstruckparts.com
Hydraulic Pump/PTO Pump Payless Truck Parts Pto Code For Gmc 5500 I pushed the pto button and while i was looking for the correct cruise control button it slammed up to 1k rpm and stayed. To avoid warranty transaction rejections, you must record the warranty claim code provided on the warranty claim code (wcc) screen shown. Caution indicates a hazard that could result in property or vehicle damage. The rams and. Pto Code For Gmc 5500.
image source : www.adrenalinmotors.ca
2008 GMC TC5500 Adrenalin Motors Pto Code For Gmc 5500 I was wondering if anyone ever had added a pto to their vehicle and had to reprogram the pcm to raise the idle when the pto switch is activated. The rams and hydros that i bought and used for my dump trailer also happened to come with a pto pump, and i'll be damned if it wasn't the right one. Pto Code For Gmc 5500.
image source : forceamerica.com
280GGFJPB5RK Power TakeOffs (PTO) FORCE America Pto Code For Gmc 5500 Warning indicates a hazard that could result in injury or death. Pto activation is accomplished by the pto enable switch located in the center stack of the instrument panel (ip) as shown below. When engaging the pto on a 2007 gmc c5500, if the engine idle doesn’t rise, the ecu may enter protect mode to prevent damage. The rams and. Pto Code For Gmc 5500.
image source : www.munciepower.com
How to Install and Program the PTO RPM Module on Ford Trucks Pto Code For Gmc 5500 To avoid warranty transaction rejections, you must record the warranty claim code provided on the warranty claim code (wcc) screen shown. When engaging the pto on a 2007 gmc c5500, if the engine idle doesn’t rise, the ecu may enter protect mode to prevent damage. The rams and hydros that i bought and used for my dump trailer also happened. Pto Code For Gmc 5500.
image source : jingletruck.com
GMC c5500 (2003) Medium Trucks Pto Code For Gmc 5500 I pushed the pto button and while i was looking for the correct cruise control button it slammed up to 1k rpm and stayed. When engaging the pto on a 2007 gmc c5500, if the engine idle doesn’t rise, the ecu may enter protect mode to prevent damage. Pto activation is accomplished by the pto enable switch located in the. Pto Code For Gmc 5500.